SJD-YD系列電動機智能監控器
一、概述
SJD-YD系列電動機智能監控器,是一種提高電機運行安全和自動化管理水平的智能化儀器,核心采用美國MICROCHIP公司的微機控制器配低功耗集成電路開發而成的。SJD-YD系列電動機智能監控器具有保護功能齊全,測量參數直觀,反應靈敏,動作及時可靠,可以與上位機通訊構成遠程監控于一體的新技術產品。廣泛應用于石油、化工、煤炭、冶金、電力、鋼鐵、水泥、礦山、輕工、紡織等行業低壓電動機保護及遠程監控理想的產品。
二、特點
1、采用微機技術和高性能低功耗電路,運算高速,性能穩定。
2、整機模塊化結構,卡式電流傳感器,體積小,安裝方便。也可分體安裝,主體外形尺寸按照國際儀表裝置標準。
3、采用數字處理技術,測量精度高,線性度好,對故障判斷速度快,精確可靠。
4、高清晰寬溫帶背光LCD顯示,設置參數與測量及故障記錄直觀方便,系統技術。
5、可以與計算機通訊構成遠程監控于一體的電機保護網絡。
6、一機多用,可取代電流表,電流變送器,熱繼電器,漏電繼電器,電壓表。
7、具有4~20mA標準電流輸出信號,可直接與工業二次儀表或計算機系統連接。
三、適用范圍及使用條件
1、380VAC,660VAC三相異步電動機,饋線電路保護。
2、保護器供電電壓;220VAC,380VAC、50HZ。
3、外型結構:整體與分體兩種形式,分體安裝距離≤5米。
4、環境溫度:-30℃~+65℃,相對濕度≤90%。
5、使用環境:無足以腐蝕金屬和破壞絕緣性能氣體的環境。
6、安裝在無劇烈震動沖擊,強磁場干擾場所和雨雪侵襲的地方。
四、主要功能
1、設定功能:額定電流、保護電流曲線、啟動時間、三相不平衡、堵轉倍數、漏電電流值、超欠電壓值、通訊地址、保護器上電電機自起動時間。
2、保護功能:過流、堵轉、三相不平衡、短路、漏電、斷相、超欠壓。
3、顯示功能:A、B、C三相電流、漏電電流、工作電壓、保護動作故障數據及故障記錄、設置參數。
4、通訊功能:4~20MA標準電流輸出信號,RS485串行通訊。
5、控制功能:通過RS485串行通訊與計算機可構成256臺保護器常規保護控制網絡。遠程數據設定及顯示報警,遠程電動機啟動,停止控制等。
6、追憶功能:可存儲近期電機鎖發生的三次故障原因,并可按移位鍵取出最后一次電機發生的故障代號,再按一次顯示前一次故障代號。
五、主要技術指標
1、測試范圍
1.1 A、B、C三相電流:0—999A。
1.2 漏電流:0—999MA。
2、測量精度:1.5 級(I≤Ie額定電流)。
3、保護觸點容量:常開AC250/6A,常閉AC250/6A。
4、啟動時間整定范圍:1~ 99S,在啟動時間內,對斷相、漏電、短路、不平衡進行保護(默認值為10S)。
5、堵轉保護:當三相電流均達到或超過整定值的堵轉電流時,動作時間≤0.5S(默認值為4Ie)。
6、短路保護:任意一相電流均達到或超過8Ie電流時,動作時間≤0.2S。
7、斷相保護:任意一相斷相時,動作時間≤2S。
8、不平衡保護:當三相電流中任意二相電流差比值≥不平衡系數,動作時間≤2S(默認值為60%)。
9、漏電保護;當電機漏電電流≥漏電流整定值,動作時間≤0.2S(默認值為50MA)。
10、過流保護:當電機的電流≥1.2Ie時,保護器按反時過流保護,動作時間見圖一(默認值為1)。
11、過壓保護:工作電壓≥過壓電壓整定值,動作時間≤5S。
12、欠壓保護:工作電壓≤欠壓電壓整定值,動作時間≤10Sv。
13、4-20mA電流輸出精度: 0.3%F.S ( 20MA 對應額定值)。

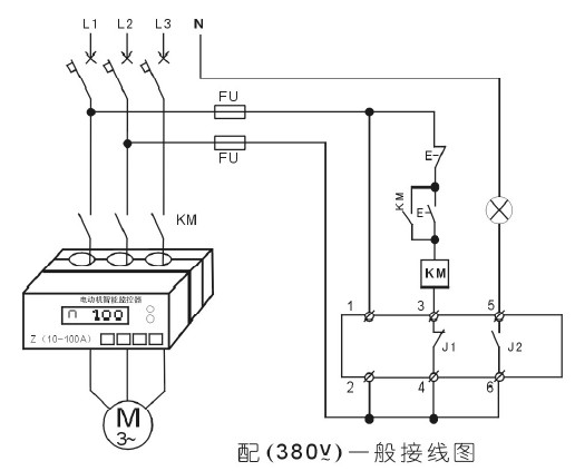
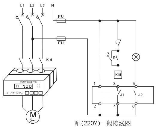
六、電動機智能監控器接線圖




七、選型表

