電動機保護器的安裝步驟如下:
1、根據安裝部位要求方式和保護功能的需要,合理選擇電動機保護器型號及其各項保護動作參數設置;
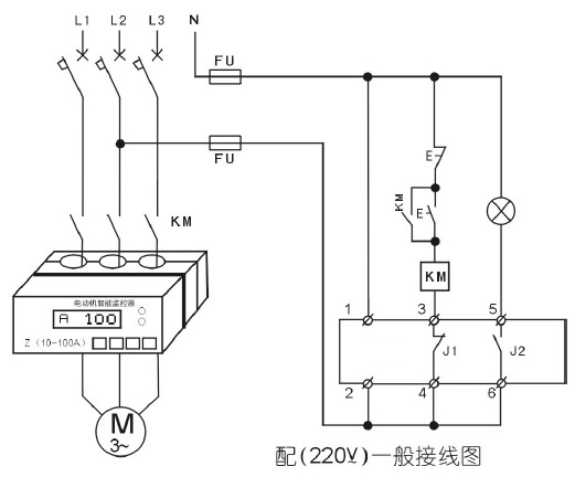
2、按電動機保護器使用說明書要求正確安裝,應按各接線端子用途正確無誤連接,工作電源應接在控制回路前,并注意標稱電壓與實際電壓相符合;
3、電動機保護器當電流大于200A時需另配用電流變比互感器,若設備現場或控制室需電流表顯示時,最好另配一個電流互感器,不然對配帶電流表的那相電流顯示會有影響;
4、安裝分體式的電動機保護器不要將不同編號的配套互感器和顯示部分共同使用;
5、可以按用戶要求改進,模擬量4-20毫安接口輸出量應與連接設備相匹配使用;
6、正確接地,低壓系統為TN-C保護系統時,保護器負載側的設備的接地保護線必須改為按TT系統的獨立保護接地,中性線不得重復接地,不得作為保護線。

電動機保護器工作原理:
電動機保護器其實就是經典的電機星三角啟動方式,主要是保護熱繼電器,若使用熱繼電器對大型電機作保護,就會使大電線出現斷點,也就是進出熱繼電器的螺絲接線問題,容易出現發熱點和故障點。如果不用熔斷器和熱繼電器,而采用電機綜合保護器來實現,因為保護器是穿心式,就可以減少大電線的斷點,從而減少發熱點和故障點。
使用電動機保護器時必須注意控制線路的接線問題,以確保機器的正常運行,它可以代替斷路器、接觸器、熱繼電器、熔斷器等低壓電器的一項產品。